pour les couleurs tu peux balancer, sa servira toujours bien a quelqu un
branchement compteur 924/944
- prototix
- Membres confirmés
- Messages : 2976
- Enregistré le : 03 oct. 2007, 11:39
- Votre German : 1200 1969
1303 1974 - Moteur : T4 1910cc
T4 2366cc - Localisation : belgique
Re: branchement compteur 924/944
mets simplement un interrupteur de frein a main, je pense que se sont les memes que pour les portes.
pour les couleurs tu peux balancer, sa servira toujours bien a quelqu un
pour les couleurs tu peux balancer, sa servira toujours bien a quelqu un
-
COX02380
- Membres confirmés
- Messages : 494
- Enregistré le : 24 sept. 2010, 18:46
Re: branchement compteur 924/944
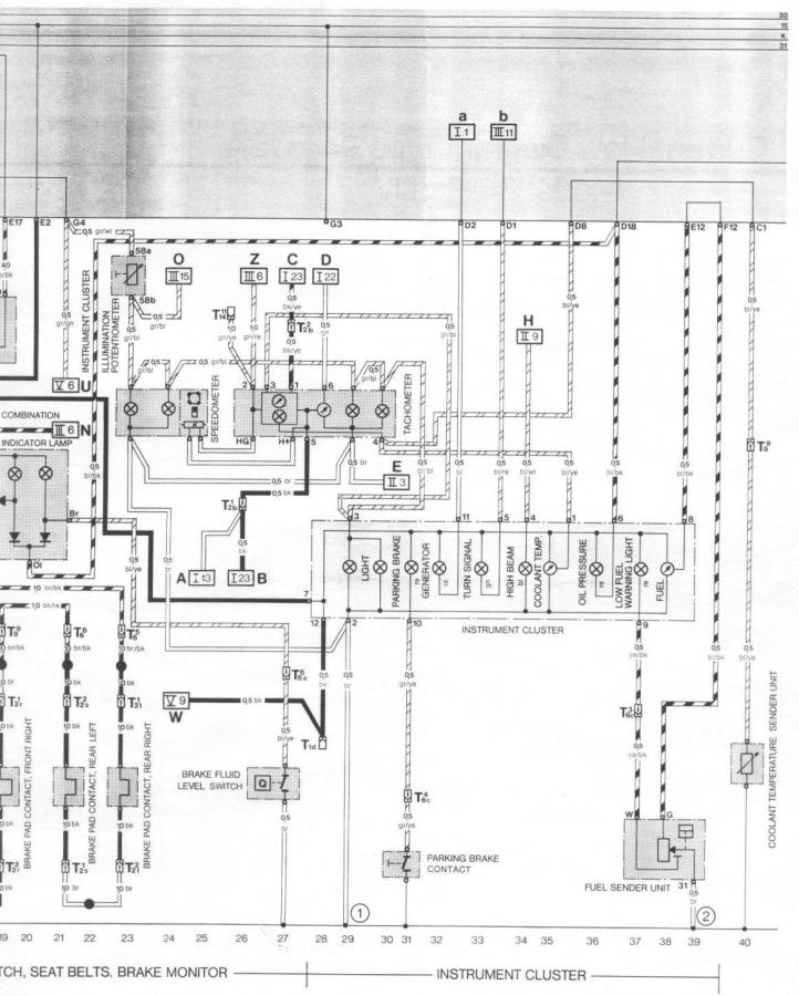
branchement compteur 924/944 / code couleur origine.
1 sonde température = bl/ye
2 masse = br
3 + éclairage compteur (quand on allume les feux) =gr/bl
4 témoin plein phares =bl/wl
5 témoin clignoteurs = bl/re
6 témoin pression d huile =bl/bk
7 positif = bk
8 G gauge essence = vi/bk niveau essence.
9 W gauge essence = ye/bk temoin reserve.
10 témoin frein a main =gr/ye
11 témoin alternateur = bl
12 positif =bk
Voila pour les couleur .
abréviation couleur
bl : bleu , blue
gr : gris , grey
ye : jaune , yellow
wl : blanc , white
br : marron , brun
vi : violet
re : rouge , red
bk : noir , black
Le fils n° 7 et 12 (+ après contact.)
Fils n° 2 masse , il y a 2 fils sur la même cosse , donc une a la masse , et l'autre va aux autres mano Porsche.
1 sonde température = bl/ye
2 masse = br
3 + éclairage compteur (quand on allume les feux) =gr/bl
4 témoin plein phares =bl/wl
5 témoin clignoteurs = bl/re
6 témoin pression d huile =bl/bk
7 positif = bk
8 G gauge essence = vi/bk niveau essence.
9 W gauge essence = ye/bk temoin reserve.
10 témoin frein a main =gr/ye
11 témoin alternateur = bl
12 positif =bk
Voila pour les couleur .
abréviation couleur
bl : bleu , blue
gr : gris , grey
ye : jaune , yellow
wl : blanc , white
br : marron , brun
vi : violet
re : rouge , red
bk : noir , black
Le fils n° 7 et 12 (+ après contact.)
Fils n° 2 masse , il y a 2 fils sur la même cosse , donc une a la masse , et l'autre va aux autres mano Porsche.
- prototix
- Membres confirmés
- Messages : 2976
- Enregistré le : 03 oct. 2007, 11:39
- Votre German : 1200 1969
1303 1974 - Moteur : T4 1910cc
T4 2366cc - Localisation : belgique
Re: branchement compteur 924/944
c est quand meme plus facile avec la cosse d origine, moi je me suis fais ch.. a souder sur chaques pines 
-
COX02380
- Membres confirmés
- Messages : 494
- Enregistré le : 24 sept. 2010, 18:46
Re: branchement compteur 924/944
C'est claire .
j'ai aussi celle qui va sur compte tour.
J'ai acheter un compteur d'ocasse et le vendeur ma donné les 2 connectique et aussi support ampoule de compteur.
et tout cela pour un petit somme.
Par contre sur les plan de mano Porsche .
Le fils de température va aussi sur le compte tour
j'ai aussi celle qui va sur compte tour.
J'ai acheter un compteur d'ocasse et le vendeur ma donné les 2 connectique et aussi support ampoule de compteur.
et tout cela pour un petit somme.
Par contre sur les plan de mano Porsche .
Le fils de température va aussi sur le compte tour
- prototix
- Membres confirmés
- Messages : 2976
- Enregistré le : 03 oct. 2007, 11:39
- Votre German : 1200 1969
1303 1974 - Moteur : T4 1910cc
T4 2366cc - Localisation : belgique
Re: branchement compteur 924/944
oui c est pour l econometre (conso instentanee)
mais il y a d autres raccords et sondes (temp eau je pense) qui vont avec pour le faire fonctionner.
perso le miens est tjs a zero, c est mieux pour le moral
et le porte monnaies

mais il y a d autres raccords et sondes (temp eau je pense) qui vont avec pour le faire fonctionner.
perso le miens est tjs a zero, c est mieux pour le moral
-
COX02380
- Membres confirmés
- Messages : 494
- Enregistré le : 24 sept. 2010, 18:46
Re: branchement compteur 924/944
Vue comme cela tu consomme pas.
moi j'ai pas ce truc sur mon compteur.
Mais pas besoin sinon sa fait mal aux yeux.
Faut que je trouve le plan pour compte tour.
Mais merci de toute c'est info.
moi j'ai pas ce truc sur mon compteur.
Mais pas besoin sinon sa fait mal aux yeux.
Faut que je trouve le plan pour compte tour.
Mais merci de toute c'est info.
- prototix
- Membres confirmés
- Messages : 2976
- Enregistré le : 03 oct. 2007, 11:39
- Votre German : 1200 1969
1303 1974 - Moteur : T4 1910cc
T4 2366cc - Localisation : belgique
Re: branchement compteur 924/944
il y a juste a brancher une masse,et le positif venant de la bobine et il fonctionne
si tu ne trouves pas,dis le et du week je demonte le cache fils et regarde ou c est brancher,
si tu ne trouves pas,dis le et du week je demonte le cache fils et regarde ou c est brancher,
-
COX02380
- Membres confirmés
- Messages : 494
- Enregistré le : 24 sept. 2010, 18:46
Re: branchement compteur 924/944
par prototix » 18 Juil 2008, 15:56
j ai le meme mais en jaune,d apres le sens de ta photo
les 2 broche de gauche sont vers le compteur de vitesse(broche HG et H+)
la 2eme du haut est pour le - bobine
la 3eme du haut est pourle + apres contact
la 4eme du haut est pour la masse
démonte pas .
j'ai retrouvé sa de ta part pour mathmonstef.
j ai le meme mais en jaune,d apres le sens de ta photo
les 2 broche de gauche sont vers le compteur de vitesse(broche HG et H+)
la 2eme du haut est pour le - bobine
la 3eme du haut est pourle + apres contact
la 4eme du haut est pour la masse
démonte pas .
j'ai retrouvé sa de ta part pour mathmonstef.
-
COX02380
- Membres confirmés
- Messages : 494
- Enregistré le : 24 sept. 2010, 18:46
Re: branchement compteur 924/944
donc .
fils n° 6 - bobine fils vert
fils n° 5+ apres contact fils noir
fils n° 4 masse brun.
fils n° 6 - bobine fils vert
fils n° 5+ apres contact fils noir
fils n° 4 masse brun.
- tham
- Testeur officiel
- Messages : 4235
- Enregistré le : 20 avr. 2008, 15:39
- Votre German : BUS 1971
- Moteur : 2457cc
- Localisation : Montpellier
- Contact :
Re: branchement compteur 924/944
cool ce post , ca m aidera si un jour je me decide a brancher mes 924 T vert...
- prototix
- Membres confirmés
- Messages : 2976
- Enregistré le : 03 oct. 2007, 11:39
- Votre German : 1200 1969
1303 1974 - Moteur : T4 1910cc
T4 2366cc - Localisation : belgique
Re: branchement compteur 924/944
un echange contre des jaunestham a écrit :cool ce post , ca m aidera si un jour je me decide a brancher mes 924 T vert...
- tham
- Testeur officiel
- Messages : 4235
- Enregistré le : 20 avr. 2008, 15:39
- Votre German : BUS 1971
- Moteur : 2457cc
- Localisation : Montpellier
- Contact :
Re: branchement compteur 924/944
ben non ! 
fallait reflechir avant d acheter les tiens ! mais reflechir n est pas donné a tout le monde
fallait reflechir avant d acheter les tiens ! mais reflechir n est pas donné a tout le monde
- Alex
- Admin
- Messages : 3598
- Enregistré le : 20 sept. 2007, 23:01
- Localisation : Ouest de panam
- Contact :
Re: branchement compteur 924/944
tham soit indulgent il est Belge....tham a écrit :ben non !
fallait reflechir avant d acheter les tiens ! mais reflechir n est pas donné a tout le monde
- tham
- Testeur officiel
- Messages : 4235
- Enregistré le : 20 avr. 2008, 15:39
- Votre German : BUS 1971
- Moteur : 2457cc
- Localisation : Montpellier
- Contact :
- vwcab1302german
- Membres confirmés
- Messages : 1057
- Enregistré le : 25 févr. 2012, 15:50
- Votre German : 1302 ls cabriolet
1302 ls cabriolet (en avancement tres leger)
1200 de 72 stock juste monté sur du 17 - Moteur : EJ20 Subaru 125cv
- Localisation : Le Mans
Re: branchement compteur 924/944
Toute façon tout ce qui est jaune il n'aiment pas trop les étriers jaunes sa passe pas les compteur jaunes comme le mien et le tien sa passe pas non plus
C'est pour sa que j'essaye de me fabriquer des fonds de compteurs

C'est pour sa que j'essaye de me fabriquer des fonds de compteurs
Qui est en ligne
Utilisateurs parcourant ce forum : Aucun utilisateur enregistré et 2 invités